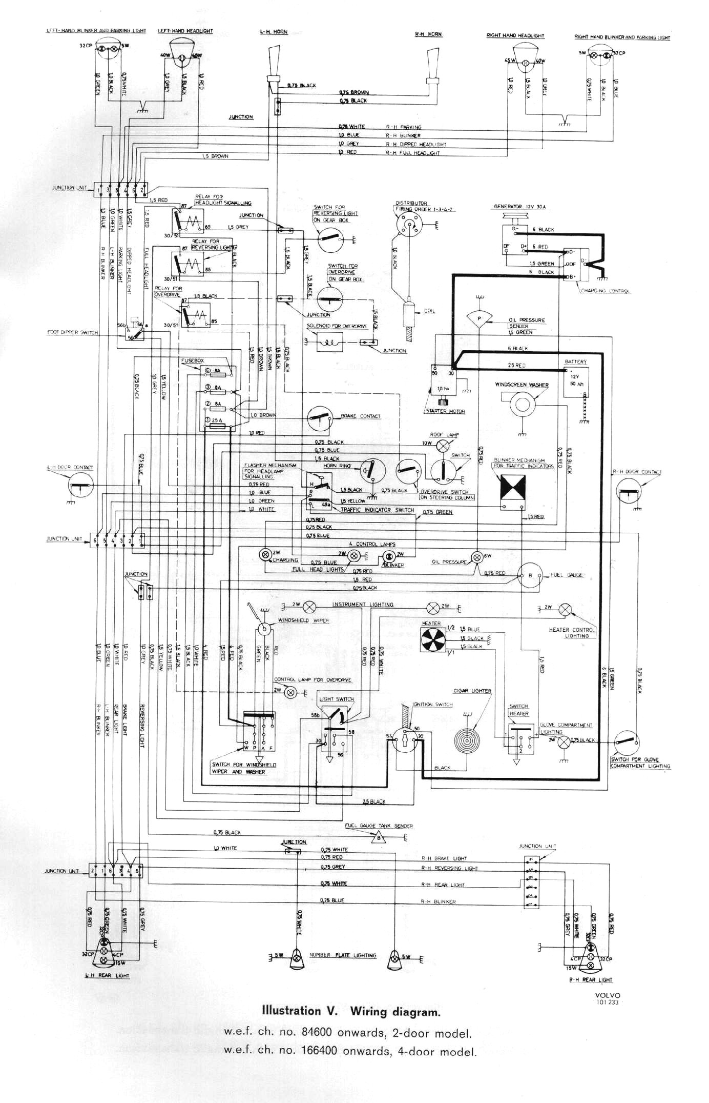
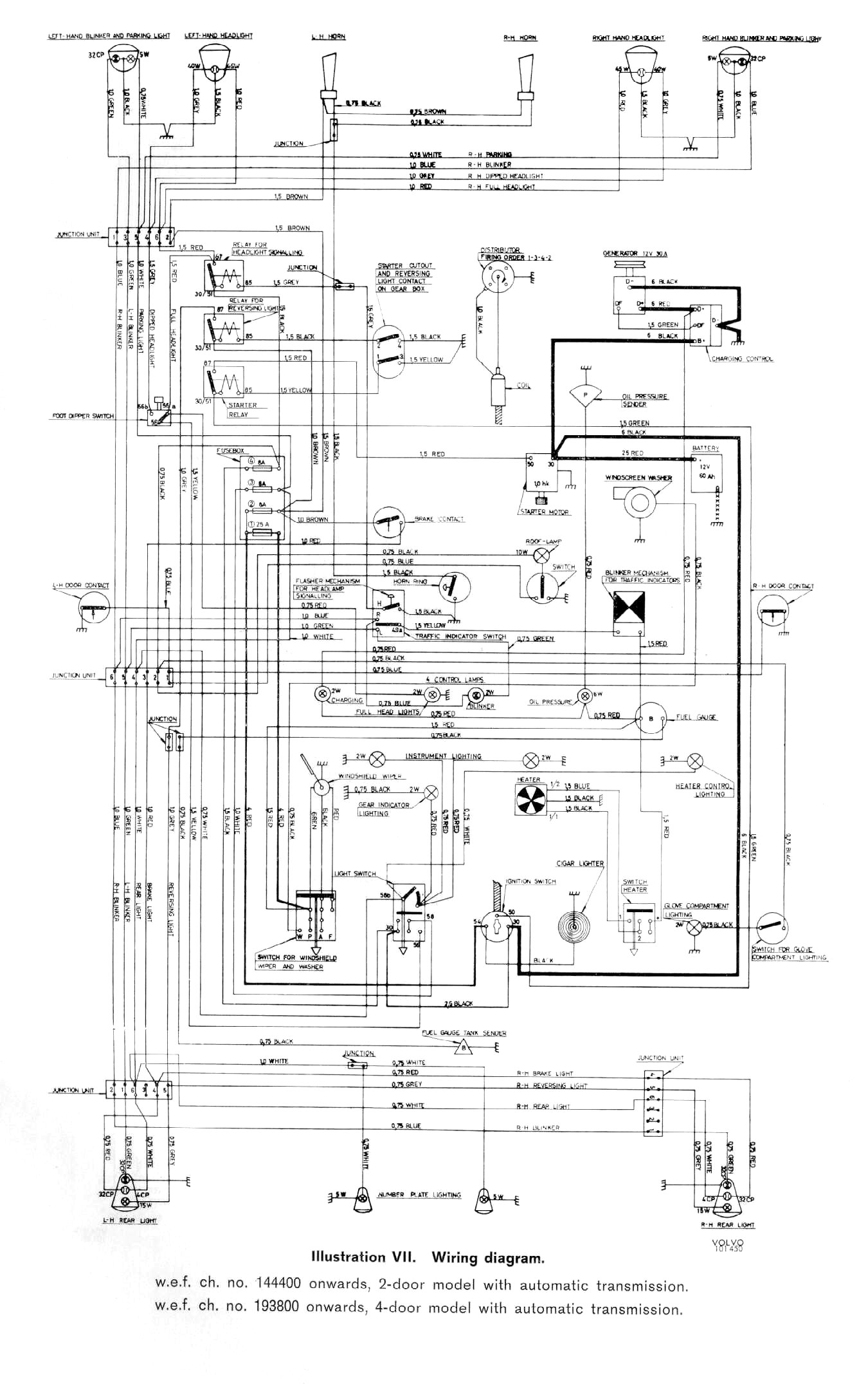
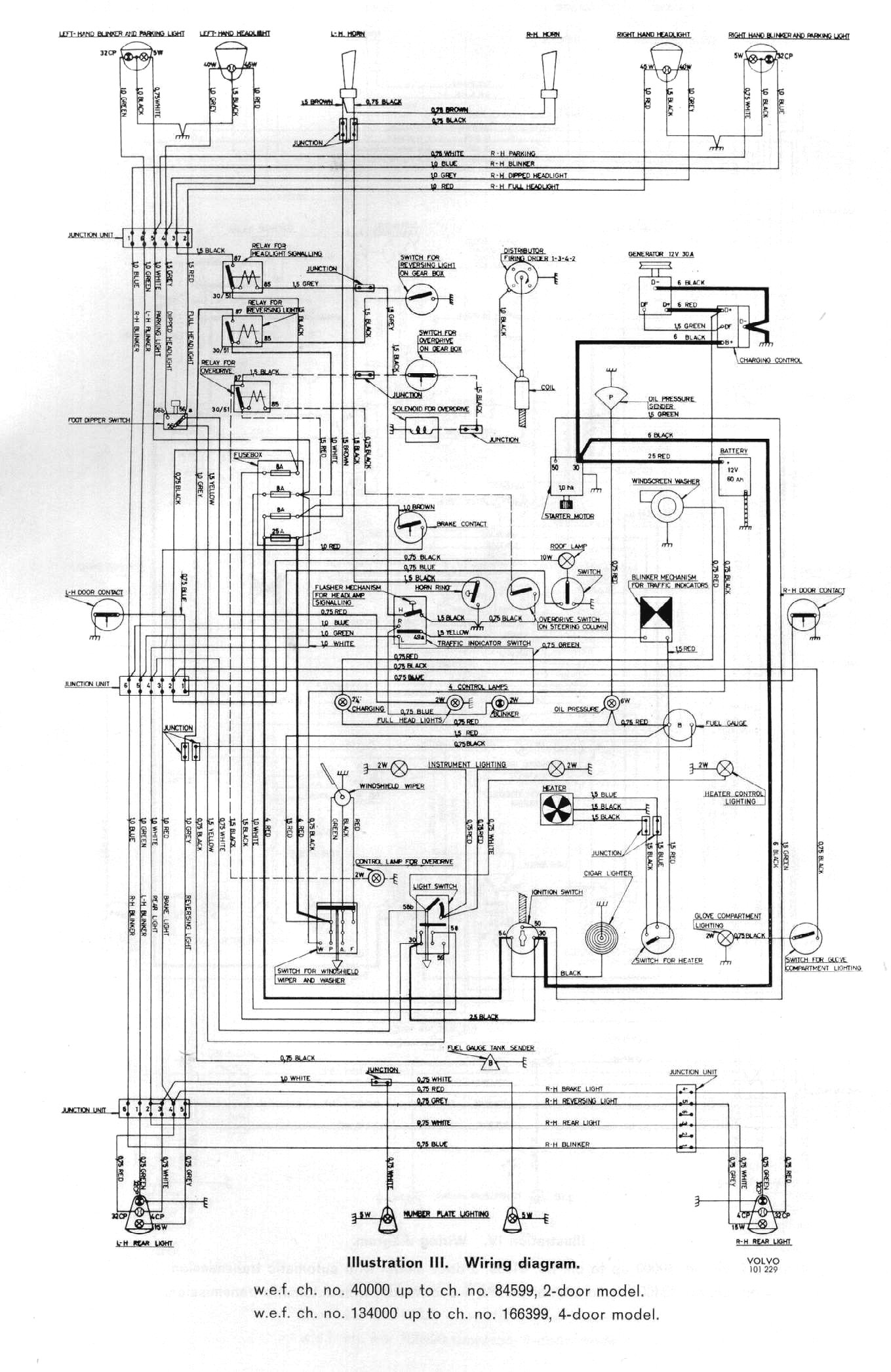
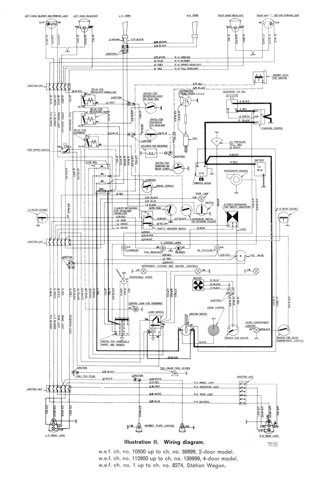
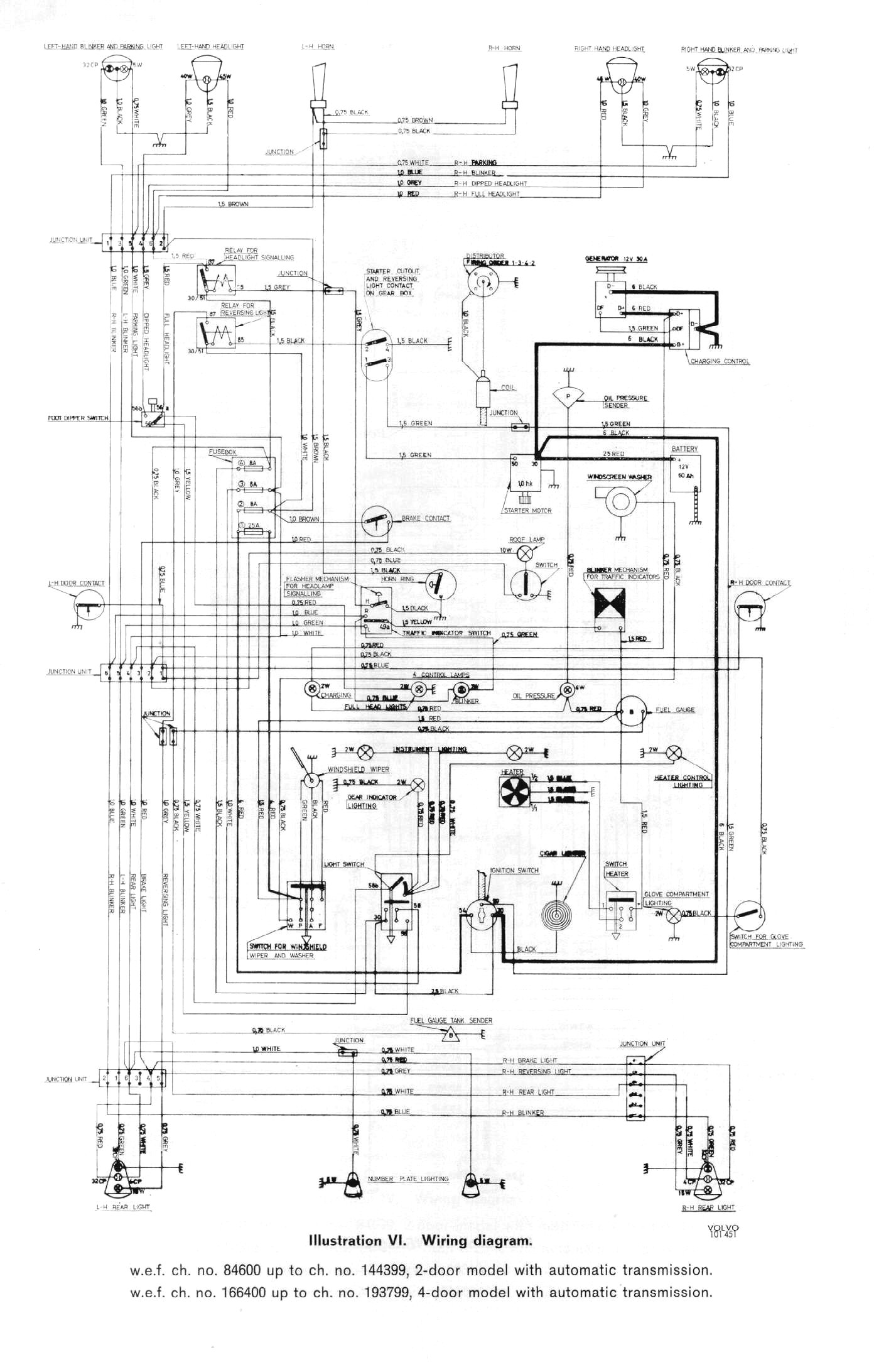
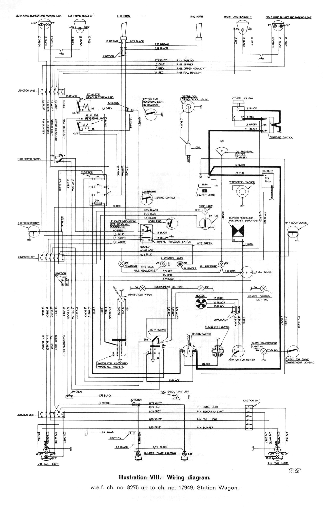
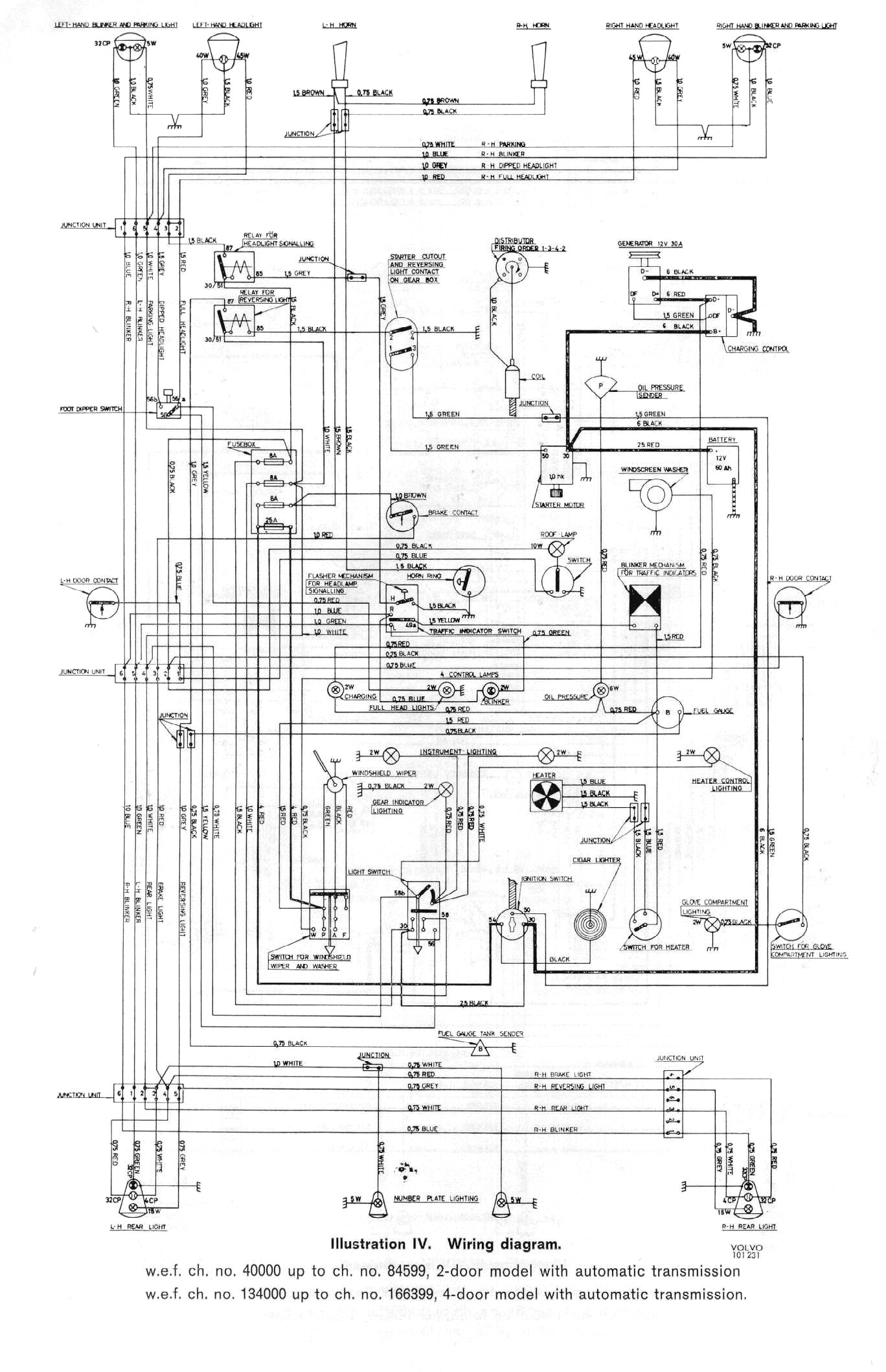
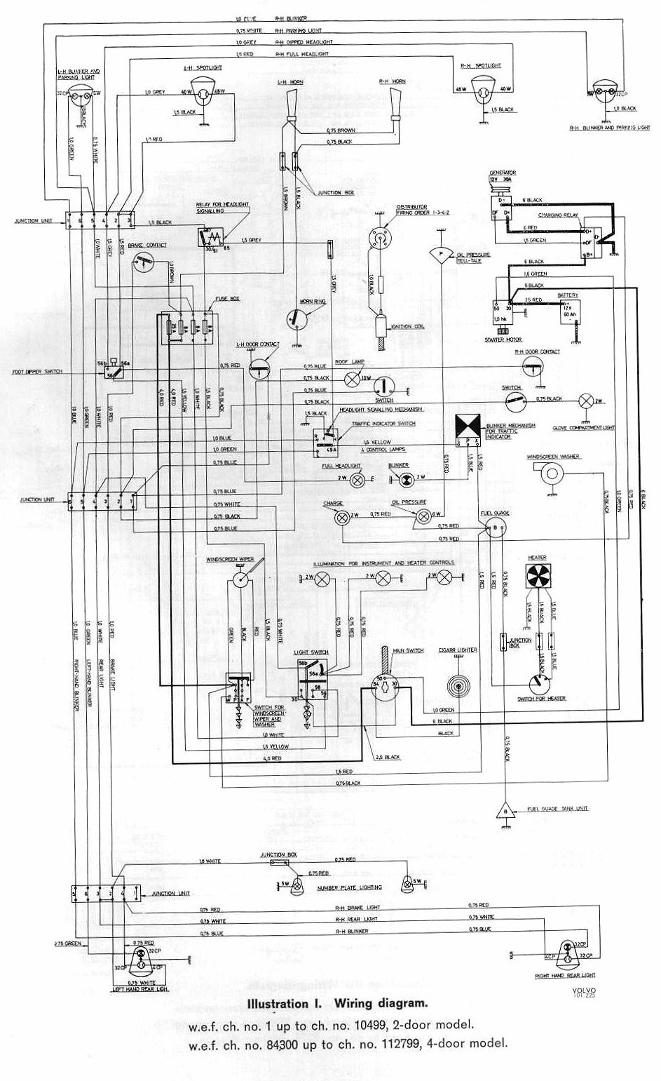
page 51 page 52 page 53 page 54 page 55 page 56 page 57 page 58 page 59 page 60 All pictures and drawings are original VOLVO pictures, taken from the manuals.
All pictures and drawings are original VOLVO pictures, taken from the manuals.